验货| 汽车前照灯的检验检测标准及方法(二)
汽车前照灯检测是汽车安全性能检测不可或缺的一部分。前照灯诊断的主要参数是发光强度和光束照射位置。当发光强度不足或光束照射位置偏斜时,会造成夜间行车驾驶员视线不清,或使迎面来车的驾驶员眩目,将极大地影响行车安全。所以,应定期对前照灯的发光强度和光束照射位置进行检测、校正。在测库百科之前分享过的汽车前照灯的检验标准及方法(一)中介绍了前照灯的技术状况,可用屏幕法和前照灯校正仪检测。今天给大家继续介绍前照灯检验检测中的前照灯发光强度标准及仪器检测方法。

二、前照灯发光强度标准及仪器检测方法
(一)前照灯发光强度的检验检测标准
GB7258-2017《机动车运行安全技术条件》规定,机动车每只前照灯的远光光束发光强度应达到表2的要求。测试时,其电源系统应处于充电状态。

表2 前照灯远光光束发光强度要求
① 采用四灯制的机动车其中两只对称的灯达到两灯制的要求时视为合格
(二)前照灯校正仪检测发光强度和光轴偏斜量
前照灯校正仪是按一定测量距离放在被检车辆的对面,用来检测前照灯发光强度与光轴偏斜量的专用设备。光轴偏斜量表示光束照射位置。
1、前照灯校正仪的检测原理
前照灯校正仪的类型很多,但基本检测原理类似,一般均采用能把吸收的光能变成电流的光电池作为传感器,按照前照灯主光束照射光电池产生电流的大小和比例,来测量前照灯发光强度和光轴偏斜量。
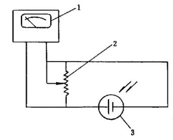
(1)发光强度的检测原理
测量前照灯发光强度的电路由光度计、可变电阻和光电池等组成,如图3所示。按规定的距离使前照灯照射光电池,光电池便按受光强度的大小产生相应的光电流使光度计指针摆动,指示出前照灯的发光强度。

图3 发光强度的检测原理图
1-光度计;2-可变电阻;3-光电池
(2)光轴偏斜量的检测原理
测量前照灯光轴偏斜量的电路如图所示(图4),由两对光电池组成,左右一对光电池S左S右上接有左右偏斜指示计,用于检测光束中心的左右偏斜量;上下一对光电池S上S下上接有上下偏斜指示计,用于检测光束中心的上下偏斜量。当光电池受到前照灯光束照射时,如果光束照射方向偏斜,将分别使光电池的受光面不一致,因而产生的电流大小也不一致。光电池产生的电流差值分别使上下偏斜指示计及左右偏斜指示计的指针摆动,从而检测出光轴的偏斜方向和偏斜量。

图4光轴偏斜量检测原理图
1-左右偏斜指示计;2-光电池;3-上下偏斜指示计
图5所示为光轴无偏斜时的情况,这时上下偏斜指示计的指针和左右偏斜指示计的指针均垂直向下,即处于零位。图4所示为光轴有偏斜时的情况,这时上下偏斜指示计的指针向“下”方向偏斜,左右偏斜指示计的指针向“左”方向偏斜。

图5 光轴无偏斜时的情况
1-左右偏斜指示计;2-上下偏斜指示计;3-光度计
若通过适当的调节机构,调整光线照射光电池的位置,使S左S右和S上S下每对光电池受到的光照度相同,此时每对光电池输出的电流相等,两偏斜指示计的指针均指向零位,其调节量反映了光束中心的偏斜量。当偏斜指示计指针处于零位时,光电池受到的光照最强,四块光电池所输出电流之和表明了前照灯的发光强度。

图6 光轴有偏斜时的情况
1-左右偏斜指示计;2-上下偏斜指示计;3-光度计
测库_专业第三方验货公司,您身边的验货技术专家,提供电子电器、杂货玩具用品、纺织品、工业产品检验检测。













